Unitalen Attorneys at Law
   
上一期 | 总第431期
 
 
 
 
 
 
 
  当前位置:首页 论坛博览 正文
     
 
 
由案例分析逆变器技术领域中的单一性问题
文/集佳知识产权代理有限公司 赵晓荣
 

  摘要:逆变器的拓扑和控制方法是逆变器技术领域中专利申请的主要形式,但是具体如何界定逆变器的单一性,什么样的逆变器拓扑可以合案申请是本文主要讨论的问题。逆变器的作用顾名思义就是逆变,与整流相反,逆变就是将直流电逆变为交流电,反馈给电网或者直接给交流负载供电。反馈给电网的逆变器属于有源逆变器,直接给交流负载供电的属于无源逆变器。

  关键字:逆变器、拓扑、单一性、合案申请、开关管个数、黑匣子。

  一:引言

  随着全球能源的紧缺,现在发电种类越来越多,这样对于逆变器的需求也越来越广泛,如何提高逆变器的工作效率是本领域技术人员需要解决的技术问题,因此,逆变器一直在不断更新,包括逆变器的拓扑和控制方法。逆变器根据发电源的不同,分为煤电逆变器,太阳能逆变器,风能逆变器,核能逆变器。但是,无论何种逆变器,逆变器均由逆变桥、控制逻辑和滤波电路组成。

  其中,逆变桥一般由开关管和二极管连接为某种拓扑结构,而控制逻辑就是指的逆变器的控制方法,即通过PWM脉冲信号控制逆变桥中开关管的开关状态从而得到想要的输出电源。一般滤波电路的改进申请很少,因此大部分逆变器技术领域的专利申请都是逆变器的拓扑和控制方法。笔者从撰写逆变器的新申请以及答复审查意见过程中,发现逆变器的单一性是值得研究的重要问题,因为这涉及到客户的利益。

  二、单一性

  《审查指南》第二部分第六章的2.1.1对单一性进行了明确的定义:

  单一性,是指一件发明或实用新型专利申请应当限于一项发明或者实用新型,属于一个总的发明构思的两项以上发明或者实用新型,可以作为一件申请提出。

  而专利法实施细则第三十四条规定,可以作为一件专利申请提出的属于一个总的发明构思的两项以上的发明或者实用新型,应当在技术上相互关联,包含一个或者多个相同或者相应的特定技术特征,其中特定技术特征是指每一项发明或者实用新型作为整体,对现有技术作为贡献的技术特征。

  三、逆变器中的单一性

  笔者研究了大量的逆变器案例,下面结合具体实例分析逆变器的单一性问题。

  首先以逆变器拓扑为例进行介绍;确定逆变器的拓扑是否具有单一性的因素主要有两点:

  第一,开关管和二极管的个数,如果两个逆变器中的开关管的个数不相同,那么通常这两个逆变器是不具有单一性的;

  第二,如果第一个条件满足,即两个逆变器中开关管的个数相同,那么需要继续辨别两个逆变器的各个工作模态,即电网电压的正半周和负半周时各个工作模态中通路通过的开关管是否完全相同,如果相同,则具有单一性。

  逆变器拓扑中最主要的元素是开关管和二极管;所以,开关管和二极管的个数是区分一个逆变器与另一个逆变器的特定技术特征。

  例如,如果现有技术中三电平逆变器的一个拓扑单元是由四个开关管组成的,只要本发明提供的三电平逆变器的一个拓扑单元不是由四个开关管组成的,那么本发明相对于现有技术的特定技术特征就是开关管的个数以及开关管的连接关系;例如,本发明提供的三电平逆变器的一个拓扑单元包括六个开关管。

  但是,六个开关管组成的拓扑单元可以有很多种,每种拓扑之间是否具有单一性,这就需要判断每种拓扑的本质是否相同,此时需要通过电网电压的正半周和负半周通路经过的开关管是否完全相同来判断。

  以上所述的拓扑单元是组成逆变器的基本单元,一个逆变器可以包括多个拓扑单元,例如,三相逆变器包括三个拓扑单元,这三个拓扑单元是简单的叠加关系,内部结构是完全相同的,为了叙述方便,申请人常就一个拓扑单元进行申请。

  下面结合一个具体案例进行详细介绍。

  图1所示为由六个开关管(VT1-VT6)和两个二极管(D7和D8)组成的三电平拓扑单元;其中每个开关管反并联一个二极管,反并联的二极管不作为判断特定技术特征的要素,因为反并联二极管是本领域技术人员的公知常识。

  从图1中分析,该拓扑单元包括两个桥臂,定义左边的桥臂为第一桥臂,包括串联的四个开关管(VT1-VT4),右边的桥臂为第二桥臂,包括串联的两个开关管(VT5和VT6);两个桥臂之间连接有两个续流二极管D7和D8。

  其中,VT2和VT3工作在工频频率(即电网频率,中国为50Hz);VT1、VT4、VT5和VT6工作在高频频率(相对于工作频率来说是高频,由PWM脉冲信号的频率决定)。

  各个工作模态开关管的导通情况:

  在电网的正半周,VT2常通,VT1和VT6工作在高频频率;VT3、VT4和VT5截止;在电网的负半周,VT3常通,VT4和VT5工作在高频频率;VT1、VT2和VT6截止。

  

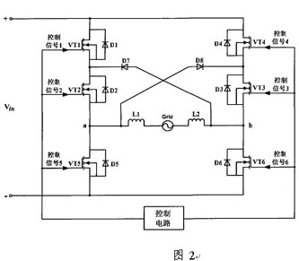
  下面分析图2,图2提供的拓扑与图1的拓扑中的开关管和二极管的个数是完全相同的,不同的是拓扑中开关管和二极管的连接关系。但是,图2中的开关管的工作与图1中的是完全相同的,即电网电压正半周和负半周通路经过的开关管是完全相同的,即图2和图1满足本文叙述的逆变器具有单一性的两个要素。

  为了便于理解,下面总结一下图2是如何由图1变形得到的,将图1中的VT4、VT5与VT3调换位置便可以获得图2所示的逆变器拓扑。

  因此,图1和图2是具有单一性的逆变器拓扑,可以在同一件专利申请中提出。

  

  与图2同理,可以将图1中的第二桥臂的VT6与第一桥臂的VT1、VT2调换位置,还可以获得图3所示的拓扑。同理,图3与图1也是具有单一性的,也可以在同一件申请文件中提出。

  

  当然,图2和3还可以画为图4所示的形式,本质上是没有区别的。

  

  从以上分析可知,图1-图4所示的四种逆变器的拓扑均是具有单一性的,可以在同一个专利申请中提出。

  如果代理人在处理逆变器案件时,不适合使用普通电路中连接关系完全一致来考虑是否具有单一性。

  因为,在电路中一般从上位的功能模块来分析是否具有单一性。如果将一个功能模块作为一个黑匣子,只考虑这个黑匣子的功能以及对外的连接关系即可。如果黑匣子完成的功能是相同的,并且对外的连接接口又是相同的,那么可以考虑实现黑匣子内部结构的实施例之间具有单一性。

  但是,逆变器中模块中的开关管个数有可能是不一样的,对外的连接节点也是不一样的,但是这并不影响逆变器的单一性问题。如上所述的,两个桥臂上的开关管可以置换位置后仍然具有单一性,但是置换位置前后的连接关系是完全不同的。因此,对于逆变器的拓扑应该看作电路中的一种特殊情形来分析其单一性。

  关于逆变器控制方法的单一性问题比较容易判断,在此处不再详细说明。

  四、总结

  笔者认为一个优秀的代理人一定需要掌握该发明对应的技术领域的专业知识,只有在这样的前提条件下才能为申请人维护更多的权益。如果不具备专业知识,仅具有专利知识,那像是空中楼阁。从以上举例可以得出,只认为逆变器中电路的连接关系不完全相同,将具有单一性的逆变器分案申请,第一是申请人需要支付更高代理费和申请费用;第二是如果一个申请不具备创造性被驳回,那么这几个申请将均被驳回。因此,为了申请人的利益,代理人需要在撰写时对逆变器的单一性作重要分析。